欢迎光临~hd13bx刀开关

电阻器、凸轮控制器

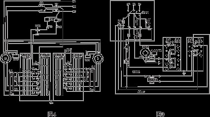
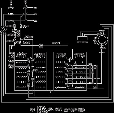
  • KTJ6交流凸轮控制器
KTJ6交流凸轮控制器

KTJ6交流凸轮控制器

技术数据及安装尺寸

型号

额定电流(安培)

额定电压(伏)

在通电待续率25%时,所控制的电动机最大功率(瓦)380伏

安装尺寸(毫米)

KTJ6
KTJ12A -25/1

25

380

12.5

208×170

KTJ6
KTJ12A -25/2

25

380

2×6.3

283×170

KTJ6
KTJ12A -25/3

25

380

8

208×170

KTJ6
KTJ12A -60/1

60

380

32

208×170

KTJ6
KTJ12A -60/2

60

380

2×16

283×170

KTJ6
KTJ12A -60/3

60

380

2×25

223×170

注:1在多电动机驱动系统中,其它控制器的触头“1”和“2”接到此线路内。

    2、在多电动机驱动系统中,终点开关和其它 控制器的触头“3”、“4”、“5”

注:在多电动机驱动系统中,
 其它控制器的触头“1”和“2”接到此线路内。       注:1在多电动机驱动系统中,其它控制器的触头“1”和“2”接到此线路内。
                                                       2、在多电动机驱动系统中,终点开关和其它控制器的触头“3”、“4”、“5” 接到线路内。
2、订货须知
在订货时必须注明:1、操作方式:(手轮或手柄)。2、控制器的型号及名称